Битумные дорожные эмульсии (к СНиП 3.06.03-85), часть 5
(9)
Коэффициент уплотнения должан быть не менее 0,97. Меньшая величина коэффициента свидетельствует о том, что покрытие недостаточно уплотнено. О степени уплотнения конструктивного слоя из материала, обработанного эмульсией и цементом, судят, сравнивая величины средней плотности вырубок (кернов) и лабораторных образцов, изготовляемых из этих смесей при подборе состава.
7. ТЕХНИКА БЕЗОПАСНОСТИ ПРИ ПРИГОТОВЛЕНИИ ЭМУЛЬСИЙ
7.1. К работе на эмульсионных установках допускаются лица, прошедшие инструктаж по технике безопасности, сдавшие техминимум по конструкции и безопасным методам работы на эмульсионных установках и имеющие удостоверение на право управления соответствующими машинами.
7.2. .Эмульсионные установки должны быть обеспечены аптечкой с набором медикаментов и нейтрализующих веществ (сода, борная кислота, слабая уксусная кислота, спирт). В аптечке должны быть также лейкопластырь, вата, бинт.
7 .3. Для обслуживающего персонала устраивают душевые и умывальники с горячей и холодной водой, а также помещения для хранения личной одежды.
7.4. При приготовлении эмульсий и растворов эмульгаторов в закрытых помещениях необходимо устройство приточно-вытяжной вентиляции (с кратностью объема 15-20 раз).
7.5. Эмульгаторы, едкий натр, соляную кислоту и др. хранят в соответствии с правилами хранения, предусмотренными стандартами или техническими условиями на соответствующее вещество. Как правило, эмульгаторы и едкий натр поступают в металлических емкостях, соляная кислота в стеклянных бутылях с притертыми пробками. Некоторые эмульгаторы, например СДО, поступают в бумажных мешках. Все перечисленные выше вещества хранят в закрытом помещении.
7.6. К работе со щелочами, кислотами, а также с катионными эмульгаторами допускаются лица, обеспеченные хлопчатобумажными костюмами с кислотоупорной пропиткой, резиновыми перчатками, респираторами, защитными очками и резиновыми сапогами.
7.7. В местах растворения едкого натра и приготовления раствора соляной кислоты требуемой концентрации устанавливают ограждение, исключающее возможное разбрызгивание раствора.
7.8. Бутыль с концентрированной соляной кислотой переносят к месту приготовления раствора вдвоем на специальных носилках.
7.9. При приготовлении раствора соляной кислоты требуемой концентрации кислоту следует добавлять в воду небольшими порциями.
7.10. Люки битумных котлов должны быть постоянно закрыты решетками с ячейками размером не более 25х25 см и снабжены крышками. Между котлами должна быть обеспечена циркуляция на случай вспенивания битума.
7.11. Все трубопроводы битума, пара, горячей воды и эмульгаторов должны быть изолированы, краны на них снабжены деревянными или пластмассовыми ручками, к ним обеспечивается свободный подход.
7.12. Перед воронкой диспергатора устанавливают защитное стекло, предупреждающее попадание брызг горячего битума и раствора эмульгатора на оператора.
7.13. Воспрещается изменять рабочий зазор диспергатора во время его работы.
7.14. Емкости, имеющие подогрев, заполняют растворами не более чем на 0,8 их объема. К ним должна быть обеспечена подача холодной воды. В случае вспенивания раствора эмульгатора в емкость добавляют холодную воду и выключают подогрев емкости.
7.15. Битум или деготь, попавшие на кожу, смывают соляровым маслом, а затем делают примочку из этилового спирта.
7.16. При попадании на кожу лица и рук капель растворов анионных эмульгаторов сначала обмывают эти места кожи большим количеством воды, а при попадании раствора щелочи обрабатывают еще слабым раствором борной или уксусной кислоты. Затем умывают лицо и моют руки с мылом и смазывают вазелином или жирным кремом.
7.17. При работе с катионными ПАВ следует особенно оберегать кожу от загрязнения ее этими веществами. Попавшие на кожу водорастворимые ПАВ или их растворы следует смыть под сильной струей воды с нейтральным мылом (детским). Водонерастворимые эмульгаторы (БП-3) сначала снимают соляровым или др. маслом, не втирая в кожу, затем смывают водой с нейтральным мылом.
7.18. Соляную кислоту смывают сильной струей воды и на пострадавший участок кожи накладывают примочку из 2%-го содового раствора.
7.19. При работе с негашеной известью необходимо надевать рукавицы, защитные очки и респиратор.
7.20. Во время нагревания вяжущего, водных растворов эмульгатора, едкого натра или кислоты рабочие по возможности должны находиться с наветренной стороны от места выделения паров.
7.21. Битумохранилище должно иметь ограждение на высоту не менее 2 м. Все трансмиссии на территории эмульсионной базы должны иметь сплошную облицовку.
7.22. Техника безопасности при работе с битумами и эксплуатации битумных баз подробно изложена в "Правилах техники безопасности при строительстве, ремонте и содержании автомобильных дорог". - М.: Транспорт, 1978.
7.23. Готовые эмульсии не относятся к вредным, взрыво- и пожароопасным веществам и при обращении с ними специальных мер предосторожности не требуется. В случае попадания эмульсии на одежду, лицо и руки следует быстро ее смыть холодной водой, а остатки битума или дегтя снять соляровым маслом, а затем вымыть эти места теплой водой с мылом.
7.24. Все лица, занятые на обслуживании эмульсионной установки, должны быть ознакомлены с правилами безопасной работы с данным ПАВ-эмульгатором, который применяется для приготовления эмульсии. Необходимые сведения по этому вопросу излагаются а разделе техники безопасности стандартов или технических условий на данное вещество.
Приложение 1
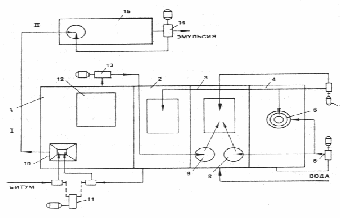
ЭМУЛЬСИОННАЯ УСТАНОВКА
Эмульсионная установка предназначена для приготовления анионных битумных эмульсий (рис. 1)
Техническая производительность установки 6 т/ч. Оборудование установки размещается на площади 165 м2 .
Установка состоит из четырех блоков, соединенных между собой шарнирными трубопроводами; для подачи эмульсии в транспортные средства предусмотрен гибкий шланг.

Рис. П1. Эмульсионная установка:
I - Блок хранения битума; II - блок хранения эмульсии;
1 - отсек для эмульгатора; 2 - отсек для раствора эмульгатора; 3 - отсек для приготовления раствора эмульгатора; 4 - отсек для приготовления раствора едкого натра; 5 - приспособление для вымывания едкого натра из барабана; 7 - насос подачи раствора едкого натра; 8 - дозатор раствора едкого натра; 9 - дозатор эмульгатора; 10 - диспергатор; 11 - насос подачи битума и раствора эмульгатора в диспергатор; 12 - кабина с пультом управления; 13 - насос для подачи эмульгатора в отсек 3; 14 - насос для закачивания эмульсии в транспортные средства; 15 - емкость для хранения эмульсии
Блок хранения битума I служит для поддержания температуры битума около 95 ° С. Он представляет собой цилиндрический резервуар вместимостью 30 м3 , снабженный теплоизоляцией. Внутри резервуара размещены паровые змеевики; сверху имеются два смотровых люка. Резервуар снабжен поплавковым указателем уровня и термометром. На раме резервуара установлен обогреваемый шестеренный насос с приводом. Все оборудование блока смонтировано на лыжах.
Блок подготовки битума II предназначен для обезвоживания (при необходимости) и нагревания до рабочей температуры битума, поступающего из блока I . В качестве блока подготовки битума используется серийно выпускаемый нагреватель битума Д-506. Котел и насосная станция нагревателя установлены на одной общей раме, а топка и топливный бак размещены каждые на своей раме. Эмульсионные установки могут выпускаться без блока I и II. В этом случае установку монтируют на АБЗ.
Блок приготовления эмульсии III состоит из цилиндрической цистерны, разделенной перегородками на четыре отсека и рабочей площадки, размещенной над цистерной.
Приложение 2
МЕТОДИКА ОПРЕДЕЛЕНИЯ ВРЕМЕНИ РАСПАДА ЭМУЛЬСИИ В СМЕСИ
Из минеральных материалов, предназначенных для применения, проектируют состав смеси в соответствии с рекомендациями табл. 14 и п. 5.110.
В фарфоровую чашку вместимостью 250-300 мл в соответствии с подобранным составом взвешивают компоненты смеси из расчета общего количества смеси 100 г. Учитывая рекомендации п. 5.113, приготовляют воду предварительного смачивания. Смеси минеральных материалов увлажняют водой предварительного смачивания и тщательно перемешивают. Количество воды назначают в пределах 6-8% массы минерального материала.
В стеклянный стакан или другую, стеклянную или фарфоровую посуду отвешивают битумную эмульсию, назначая ее количество в соответствии с рекомендациями табл. 14 . В увлажненную смесь вливают эмульсию, включают секундомер и начинают вручную перемешивать минеральный материал с эмульсией. Периодически, через каждые несколько секунд, чашку со смесью наклоняют, оценивая ее подвижность и фиксируют по секундомеру момент, когда смесь теряет текучесть
За время распада эмульсии в смеси принимается время в секундах от момента введения битумной эмульсии в минеральные материалы до момента потери текучести смеси.
СОДЕРЖАНИЕ
1. Определение и классификация эмульсий
2. Требования к дорожным эмульсиям и пастам
3. Приготовление дорожных эмульсий
Материалы
Машины и оборудование
Технология приготовления эмульсий
Контроль качества эмульсий
Хранение и транспортирование эмульсий
4. Методы испытаний эмульгаторов и эмульсий
Испытание эмульгаторов
Испытание эмульсий
Испытание паст
5. Применение битумных эмульсий
Устройство дорожных одежд из эмульсионно-минеральных смесей, приготовленных в установке
Черный щебень
Пористые щебеночные смеси
Плотные щебеночные смеси
Гравийные и гравийно-песчаные смеси
Песчаные смеси
Устройство дорожных одежд из эмульсионно-минеральных смесей способом смешения на дороге
Устройство конструктивных слоев дорожных одежд способом пропитки
Устройство поверхностной обработки покрытий
Устройство поверхностной обработки с использованием фракционированного щебня
Устройство поверхностной обработки с использованием эмульсионно-минеральных смесей
Устройство поверхностной обработки с использованием битумных шламов
Уход за свежеуложенным цементобетоном и цементогрунтом
Укрепление откосов насыпей и выемок
Закрепление песков в верхнем слое земляного полотна
Закрепление подвижных песков
Подгрунтовка
Обеспыливание покрытий из неукрепленных материалов
Ремонт покрытий
6. Подбор составов, испытание и контроль качества эмульсионно-минеральных смесей
Подбор состава гравийных, гравийно-песчаных и песчаных смесей, обработанных эмульсией и цементом
Контроль качества работ
7. Техника безопасности при приготовлении эмульсий
Приложение 1. Эмульсионная установка
Приложение 2. Методика определения времени распада эмульсии в смеси
